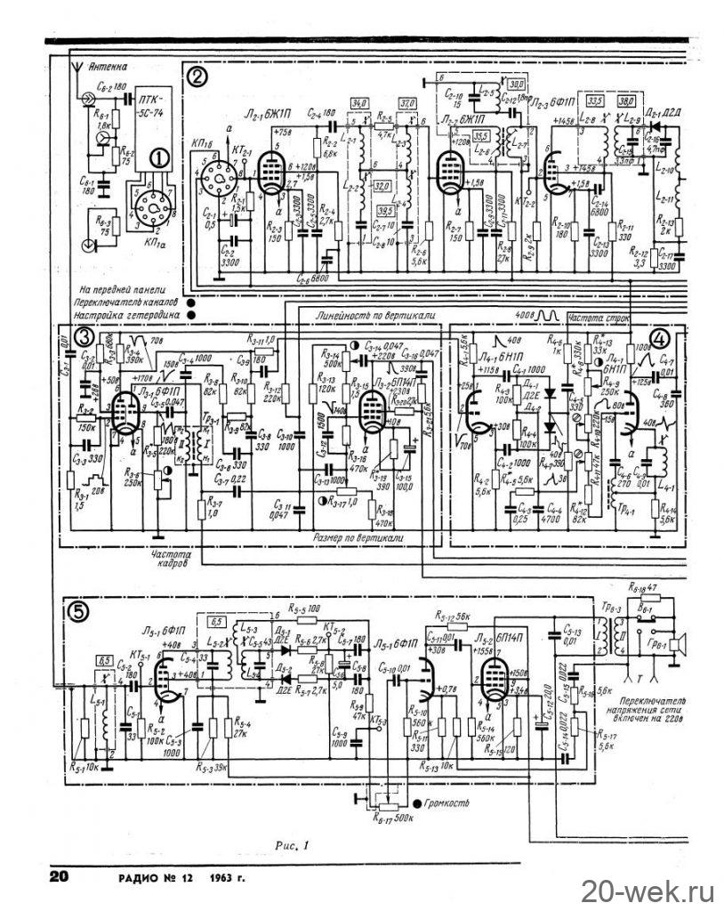
Телевизор 3-го класса *Воронеж-6* (УНТ-35) подготовил к выпуску с осени 1963 года Воронежский завод *Электросигнал*. Телевизор должен был прийти на смену моделям серии **Воронеж**. Он был выполнен по унифицированной схеме и конструкции, по которой с 1964 года производились телевизоры: **Рекорд-64**, **Рассвет**, **Аэлита**, **Снежок**, **Весна-3** и некоторые другие. Телевизор **Воронеж-6** был первым в линейке новых моделей. Он выполнен на кинескопе 35ЛК2Б и рассчитан для работы в любом из 12-ти каналов. Четкость изображения в центре экрана по горизонтали 400 линий, по вертикали 500 линий. Число различимых градаций яркости по испытательной таблице - 0249 не менее 8. Чувствительность телевизора на всех каналах 200 мкВ. Полоса воспроизводимых звуковых частот 150...5000 Гц. Телевизор питается от сети переменного тока с напряжением 127 или 220 В. Потребляемая мощность - 120 Вт. Электрическая схема телевизора разбита на несколько функциональных блоков, что позволяет производить их предварительную регулировку перед сборкой. Переключатель телевизионных каналов ПТК-5С отличается надежностью, малой потребляемой мощностью и новыми ПЧ. Радио №12/1963 ст.20